消防设备专用EPS应急电源设计接线图
文章出处:hzqymjj.com 信息来源:四川威廉希尔williamhill(中国)中文官方网站电力官网 作者:四川柏克 时间:2019年04月13日 浏览量: 【字体:大 中 小】
EPS应急电源在消防应急供电及工业后备供电领域发挥了不可替代的作用,负载多样化带来的方案设计是否合理这一问题总是困扰着业主单位机电负责人和设计院设计师。EPS应急电源设计接线图将以连载的方式,陆续将消防应急照明灯具集中电源、消防设备专用电源及通用型EPS应急电源接线图如何设计发布出来,以此来与设计师和机电负责人一起为机电项目提供更合理的EPS应急电源选配设计方案。
消防设备专用EPS应急电源适用于建筑、高铁、地铁、高速公路等公众场合,在火灾、地震、台风等意外发生时公众场所内的消防电梯、卷帘门、风机、水泵、喷淋泵、供水泵或混合型等消防应急设备提供紧急电力供应,事关生命安全责任重大;其属于国家消防管理部门强制性检验和认证管理的产品,每个型号规格都必须取得国家相关部门的检验认可证书,且不得随意改变产品的功能、结构、外形、部件品牌、电池配置等参数。
本文就消防设备专用EPS应急电源面对消防电梯、卷帘门、风机、水泵、喷淋泵、供水泵或混合型等消防设备负载如何设计不同的供电方案接线图做深入阐述。
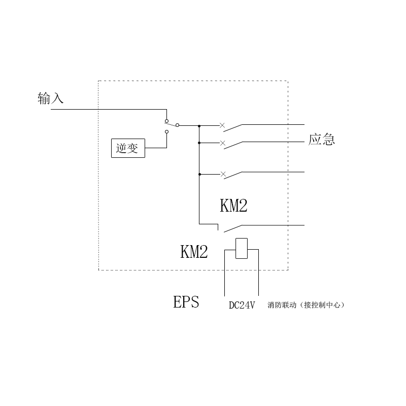
1、单相消防设备专用EPS应急电源接线图

单相消防设备专用EPS应急电源接线图
说明:- 输出回路根据设计要求确定,未注均按6路制作;
- 输出回路推荐使用断路器,如有要求也可用熔断路;
- 消防联动可根据设计要求确定与制作,为注明则无消防联动;
- KM2为消防控制中心控制,当消防控制中心发出控制信号时KM2吸合,消防联动输出支路输出电能。
- 三相消防设备专用EPS应急电源接线图

三相消防设备专用EPS应急电源与卷帘门相连接线图
说明:- 高层建筑中卷帘门不是同时启动,三相消防设备专用EPS应急电源应不小于同时启动的卷帘门电机容量总和的3倍。
- 由于卷帘门的动作用电量很少,所以仅带卷帘门时,其电池配置可相应减少。一般可选三相消防设备专用EPS应急电源容量的20分钟备用时间。本三相消防设备专用EPS应急电源只是在电路中作为一路电源,在无市电时提供应急输出。

三相消防设备专用EPS应急电源与消防电梯相连接线图
说明:- 本三相消防设备专用EPS应急电源只是在电路中作为一路电源,在无市电时提供应急输出。
- 电梯拖动电机应具有变频功能。
- 三相消防设备专用EPS应急电源额度容量应为电梯容量的1:1。

三相消防设备专用EPS应急电源与消防水泵相连接线图
说明:- 若消防水泵无任何变频、星三角降压启动等措施,则三相消防设备专用EPS应急电源的容量应为同时工作的消防水泵电机容量的5倍以上。
- 若星三角降压启动,则三相消防设备专用EPS应急电源的容量为同时工作的消防水泵总容量的3倍以上。
- 上述消防水泵可为消防水泵、喷淋泵、供水泵等。

三相消防设备专用EPS应急电源与风机相连接线图
说明:- 若风机无任何变频、降压启动,则三相消防设备专用EPS应急电源的容量应为同时工作的风机电机容量的5倍以上。
- 若风机有变频启动。则三相消防设备专用EPS应急电源的容量为同时工作的风机电机总容量的1:1。
- 若风机有星三角降压启动,则三相消防设备专用EPS应急电源的容量应为同时工作的风机总容量的3倍以上。
- 上述风机可为排风机等。

三相消防设备专用EPS应急电源与配电柜相连接线图
说明:- 三相消防设备专用EPS应急电源的容量为同时工作的各种负荷容量总和与不带变频措施的电机类负载总容量的3倍之和。
- 若混合供电中电机容量只占总容量的1/7以下,则不必考虑启动余量,选用三相消防设备专用EPS应急电源时其容量与负载总容量为1:1。
- 在混合供电中的电机若有变频启动措施,可不必考虑三相消防设备专用EPS应急电源余量。

做第二路电源与变电所相连接线图1
说明:- 三相消防设备专用EPS应急电源输入电源线(即充电线)按照三相消防设备专用EPS应急电源标称容量的10%来计算,三相消防设备专用EPS应急电源的容量同“与配电柜相连混合供电接线图”一致。

做第二路电源与变电所相连接线图2
对于本文提及的6种消防设备专用EPS应急电源接线图有疑问,或想深入了解航天柏克EPS 应急电源产品结构及接线图的设计师、机电负责人,可以联系我们资深工程技术人员咨询或获取有关资料。作为航天柏克四川营销服务中心,四川威廉希尔williamhill(中国)中文官方网站电力拥有12年EPS应急电源选配及实施的丰富经验。四川威廉希尔williamhill(中国)中文官方网站电力将持续在改善电能质量问题上发力,我们希望和设计院、业主单位以及机电集成商一起,共建一个良好的供电环境。
关于四川威廉希尔williamhill(中国)中文官方网站电力
作为中大功率EPS应急电源及UPS电源生产厂家航天柏克四川营销服务中心,四川威廉希尔williamhill(中国)中文官方网站电力专注为各领域用户提供优质的产品、解决方案以及专业的服务,先后获得过中国铁塔、西成高铁、云南晋红高速、云南小磨高速、成都银泰中心、华西医院、西华大学、成都电子科大、中国电子科技集团公司第十研究所、民航二所、阿里机场、成都地铁一号线等西南地区重大工程项目及诸多航天军工项目的认可。咨询电话:028-85287920,邮箱:chengdu@baykee.net,网址:hzqymjj.com。

相关资讯
最新电源设备
- 四川柏克铅酸蓄电池,铅酸蓄电池 UPS电源蓄电池|EPS电源蓄电池 12V 7AH~200AH| 2V 200AH~1000AH
- 110kVA 三相EPS电源(EPS应急电源)定制
- 100kVA 三相EPS电源(EPS应急电源)定制
- 90kVA 三相EPS电源(EPS应急电源)定制
- 75kVA 三相EPS电源(EPS应急电源)定制
- 55kVA 三相EPS电源(EPS应急电源)定制
- 50kVA 三相EPS电源(EPS应急电源)定制
- 45kVA 三相EPS电源(EPS应急电源)定制
- 37kVA 三相EPS电源(EPS应急电源)定制
- 30kVA 三相EPS电源(EPS应急电源)定制
技术文章排行
- UPS电源使用操作规程及方法
- 模块化ups原理和特点
- 应急照明EPS应急电源设计接线图
- 消防设备专用EPS应急电源设计接线图
- UPS电源分散供电与集中供电方式的优缺点
- UPS电源选购专题(12):不同负载应选择什么类型的UPS电源?
- 四川航天柏克:EPS电源规格
- 动力型EPS应急电源设计接线图
- UPS电源日常检查要记录哪些情况?
- 四川柏克改善电能质量之四浅谈电压暂降
FAQ
- eps应急电源怎么接线?
- EPS电源有没有切换时间?
- 浅谈:EPS电源蓄电池如何充放电
- 数据中心用铅酸电池的四种替代品
- 怎么识别翻新铅酸蓄电池
- 四川威廉希尔williamhill(中国)中文官方网站机电工程师讲解:什么是工频UPS电源
- 什么是照明型EPS电源
- 四川威廉希尔williamhill(中国)中文官方网站电力工程师解答:应急照明灯具可以接入EPS电源吗?
- 威廉希尔williamhill(中国)中文官方网站电力高级机电工程师讲述:EPS应急电源型号有哪些?
- EPS应急电源哪家好?-威廉希尔williamhill(中国)中文官方网站电力柏克EPS应急电源






微信二维码